DEHNsafe
:quality(98)/www.dehn.cz/store/f/58352174/HDVORSCHAU/924370a2_16-9.jpg)
:quality(98)/www.dehn.cz/store/f/58352174/HDVORSCHAU/924370a2_16-9.jpg)
- Dvoupólový svodič přepětí pro koncová zařízení napájená 230 V
- Vhodný pro umístění do instalačních krabic přístrojů a kabelových žlabů
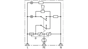
- Zvýšená bezpečnost je zajištěna osvědčeným zapojením do "Y"
- Optický vícenásobný ukazatel provozu
- Programovatelná akustická signalizace
- Připojovací svorky pro průchozí zapojení
- Nezávislý na designu zásuvek
Details
:quality(98)/www.dehn.cz/store/f/58352175/HDVORSCHAU/924370a3_Kat.jpg)
:quality(98)/www.dehn.cz/store/f/58352175/HDVORSCHAU/924370a3_Kat.jpg)
:quality(98)/www.dehn.cz/store/f/58352177/HDVORSCHAU/924370a5_Kat.jpg)
:quality(98)/www.dehn.cz/store/f/58352177/HDVORSCHAU/924370a5_Kat.jpg)
:quality(98)/www.dehn.cz/store/f/58352176/HDVORSCHAU/924370a4_Kat.jpg)
:quality(98)/www.dehn.cz/store/f/58352176/HDVORSCHAU/924370a4_Kat.jpg)
Obj. č. 924370 DSA 230 LA
GTIN 4013364081321, Číslo celního sazebníku (EU): 85363010, Váha brutto: 88.00 g, Balící jednotka: 1.00 ks
Technické informace
SPD podle ČSN EN 61643-11/...IEC 61643-11 | typ 3/Třída III |
Maximální provozní napětí AC (UC ) | 255 V (50/60 Hz) |
Jmenovitý impulzní proud (8/20 µs) (In ) | 3 kA |
Celkový impulzní proud (8/20 µs) [L+N-PE] (Itotal ) | 5 kA |
Ochranná úroveň [L-N]/[L/N-PE] (UP ) | ≤ 1250/≤ 1500 V |
Max. nadproudová ochrana ze strany sítě | B 16 A |
Ukazatel poruchy | červené světlo + zvuková signalizace |
Ukazatel provozu | zelené světlo |